|
|
||||
|
Bild 69
|
|
|||
|
|
||||
|
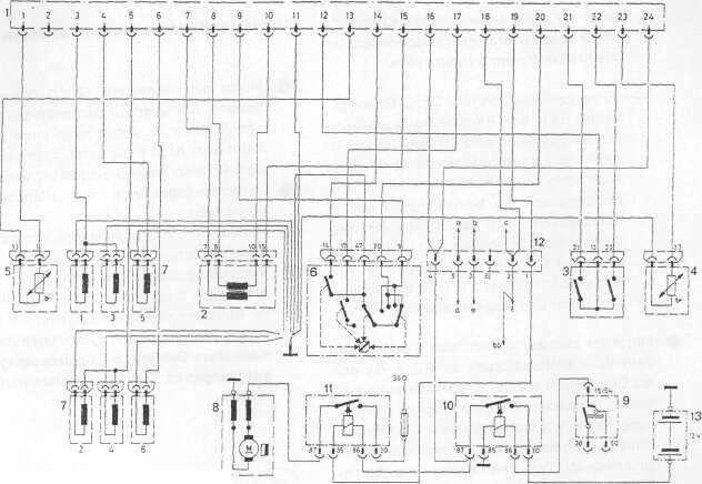
Anschlussplan für Steuergerät der elektronischen
Benzineinspritzung Motor M 110 (280 SE)
1 Steckerleiste (Steuergerät)
2 Druckfühler
3 Auslösekontakte (Zündverteiler)
4 Temperaturfühler (Kühlwasser)
5 Temperaturfühler (Luft)
6 Drosselklappenschalter
7 Einspritzventile Zylinder 1-6
8 Kraftstoffpumpe
9 Zündanlass-Schalter
10 Hauptrelais (Stromversorgung Steuergerät)
|
11 Pumpenrelais
12 Zwischenstecker (Anscnluss zum Fahrzeugleitungssatz)
a Startventil
b Thermozeitschalter Klemme W
c Thermozeitschalter Klemme G d Relais für Startventil Klemme 87 e Relais für Startventil Klemme 85 f Relais für Startventil Klemme 86
13 Fahrzeugbatterie
|
|||
|
|
||||
|
— Startventil prüfen. Dazu Zündung ein-
schalten und Kraftstoffschlauch am Startventil abklemmen (Bild 92). Ist kein Absinken des Kraftstoffdruckes am Manometer festzustellen, ist das Start- ventil undicht und muß erneuert werden.
— Druckregler prüfen. Dazu Zündung ein-
schalten und unmittelbar nach dem Ste- henbleiben der Kraftstoffpumpe Kraft- stoffrücklaufschlauch nach dem Druck- regler abklemmen. Ist kein Absinken des Kraftstoffdruckes am Manometer festzu- steüen, ist der Druckregler undicht und muß erneuert werden. |
|
|||
|
Sild 70
Startventil prüfen |
||||
|
|
||||
|
Kugelventil im Druckstutzen der Kraftstoffpumpe prüfen. Dazu Zündung einschalten und unmittelbar nach dem Ste-
|
henbleiben der Kraftstoffpumpe Kraftstoffschlauch der Kraftstoff-Vorlaufleitung vor dem Membrandämpfer abklem-
|
|||
|
|
||||
|
48
|
||||
|
|
||||