|
|
|||
|
|||
|
|
|||
|
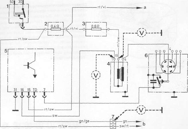
Bild 33 A
Schaltplan für SI-Transistorzündung mit Einheitsschaltgerät
1 Zündanlassschalter 6 Zündverteiler
2 Vorwiderstand 0,4 Ohm a zur Klemme
3 Vorwiderstand 0,6 Ohm b zur Zentralsteckverbindung
4 Zündspule 7 Kabelverbinder mit Prüfklernme TD
5 SI-Einneitsschaltgerät
|
|||
|
|
|||
|
Vorwiderstandsprüfung
|
|||
|
|
|||
|
Verbindungsleitungen abklemmen. Anschlußklemmen auf Masseschluß prüfen. Mit einer Meßbrücke den Widerstand messen.
— Sollwert 0,42—0,47 Ohm bei 20° C
Widerstand (2)
— Sollwert 0,62—0,57 Ohm bei 20° C
Widerstand (3) |
ANMERKUNG: In den Verteilerfinger ist ein Drehzahlbegrenzer eingebaut. Das Fliehgewicht wird infolge der Fliehkraft gegen die Kraft der Feder in Pfeilrichtung (siehe Bild 33B) bewegt, bis der Abstand zwischen Fliehgewicht und Massefeder sich so weit verringert hat, daß der Zündfunke nicht an der Zündkerze, sondern hier zur Masse überspringt. Durch diese Einrichtung wird die Motordrehzahl auf 6650±150 U/min begrenzt.
|
||
|
|
|||
|
26
|
|||
|
|
|||